手 机:19924390438
邮 箱:market@hongsiang1683.com
电 话:020-85681020(华南)
网 址:hongsiang1683.com
地 址:广州市番禺区番禺大道北555号天安科技园

项目简介

项目名称:含锂溶液(氯化钠)蒸发结晶
设计能力:10t/hMVR蒸发系统(2套)
客户单位:珠海某某锂电新材料公司
设计单位:长运娱乐 — 大舞台,有梦您就来! cyyl
物料情况
进水水质

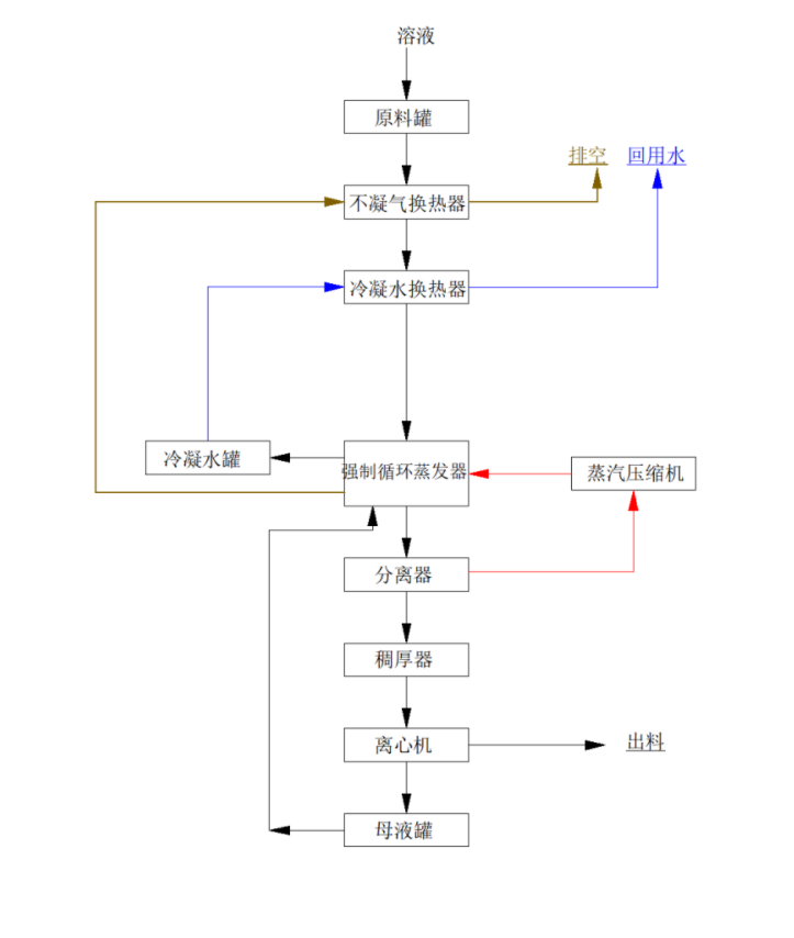
工艺流程

长运娱乐MVR蒸发器简介

广东长运娱乐MVR蒸发器是一种主要应用于制药行业的新型高 效节能蒸发设备,该设备采用低温与低压汽蒸技术和清洁能源为能源产生蒸汽,将媒介中的水分离出来,是国际先 进的蒸发技术,是替代传统蒸发器的升级换代产品。MVR蒸发器不同于普通单效降膜或多效降膜蒸发器,MVR为单体蒸发器,集多效降膜蒸发器于一身,根据所需产品浓度不同采取分段式蒸发。

广东长运娱乐MVR蒸发器100%循环利用二次蒸汽的潜热,大大减少了能源消耗,运行成本低;取消了循环冷却水系统供应系统;结构紧凑,占地面积小;特别适合于小空间建设;自动化程度高,完全采用自动控制。已成功应用于危废行业、锂电池行业、化工行业、生物发酵行业、制药行业等工业污水零排放领域。
服务热线
020-85681020(华南)
邮箱:market@hongsiang1683.com
联系人:周经理19924390438
研发中心:广州市番禺区番禺大道北555号天安总部中心1号楼9层
生产基地:广东省韶关市浈江区狮塘路39号

扫一扫,关注长运娱乐