手 机:19924390438
邮 箱:market@hongsiang1683.com
电 话:020-85681020(华南)
网 址:hongsiang1683.com
地 址:广州市番禺区番禺大道北555号天安科技园

项目简介

项目名称:宁夏平罗废水资源化项目
设备名称:长运娱乐MVR、双效蒸发系统
设计能力:10000t/d的工业废水零排放项目(三套广东长运娱乐蒸发系统)
客户单位:德泓红崖子园污水处理有限公司
设计单位:长运娱乐 — 大舞台,有梦您就来! cyyl
01
水质情况

基础数据分析
1、硫酸钠蒸发系统中水溶液主要含盐约172.7g/L,要求冷冻结晶提纯硫酸钠,芒硝蒸发浓缩结晶,分离硫酸钠。设计每小时处理4m3/h(密度1.15g/ml,4.6t/h),进水含盐量16%,其中硫酸钠10.6%,氯化钠4%,冷冻芒硝结晶量为:760kg/h,冷冻母液量为3.64t/h;芒硝热融解,蒸发量425kg/h,硫酸钠产品为335kg/h;冷冻母液返回前端钠滤膜进行处理。
2、氯化钠蒸发系统中水溶液主要含盐约119.8g/L,要求蒸发结晶得到氯化钠产品。设计每小时处理4m3/h(密度1.1g/ml,4.4t/h),进水含盐量11%,其中氯化钠9.8%,硫酸钠0.42%,MVR蒸发量3640kg/h,氯化钠产品为321kg/h;外排到杂盐蒸发的母液量为440kg/h,蒸发水量为370kg/h,杂盐量为163kg/h。
进水技术要求

02
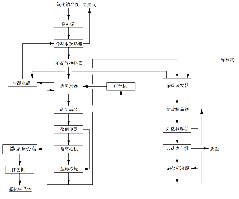
系统工艺流程及材质选择
本项目中硫酸钠溶液采用强制循环冷冻结晶+MVR强制循环蒸发+热结晶的工艺;
本项目中氯化钠采用MVR强制循环蒸发+热结晶+母液蒸发结晶的工艺;
其中,氯化钠的母液蒸发装置兼容硫酸钠系统的母液处理,同时,兼容硫酸钠系统中溶液浓度不足或比例不平衡时,无法使用冷冻系统产出产品盐时的全溶液蒸发处理,以杂盐的方式产出。
由于两种废水中含有较高的氯离子,有腐蚀性,对一般材料腐蚀严重,故本方案中硫酸钠冷冻结晶与物料接触部分采用316L材质,蒸发结晶系统采用,氯化钠与物料接触部分的材质均选用TA2,二次蒸汽管道,不凝汽管道选用316L,冷凝水管道材质选择316L,生蒸汽管道采用Q235B,以满足工艺需求且达到蕞大性价比。
硫酸钠系统

氯化钠系统

03
项目设计图



MVR蒸发器介绍

MVR蒸发技术应用范围包括蒸发浓缩;蒸发结晶;低温蒸发。MVR蒸发系统100%循环利用二次蒸汽的潜热,大大减少能源消耗。取消了循环冷却水系统供应系统,结构紧凑,占地面积小,特别适合于小空间建设。与传统蒸发器性能比较,具有待处理物料的适应范围广,可以连续和间歇出料;体积小移动性强;热效率高,功耗低,无污染;一体多效,节省制造成本;自动化程度高、运行成本低等特点。




服务热线
020-85681020(华南)
邮箱:market@hongsiang1683.com
联系人:周经理19924390438
研发中心:广州市番禺区番禺大道北555号天安总部中心1号楼9层
生产基地:广东省韶关市浈江区狮塘路39号

扫一扫,关注长运娱乐