手 机:19924390438
邮 箱:market@hongsiang1683.com
电 话:020-85681020(华南)
网 址:hongsiang1683.com
地 址:广州市番禺区番禺大道北555号天安科技园


项目名称:铝灰铝渣无害化处置及利用项目
设备名称:硫酸铵蒸发系统、混盐蒸发系统设备、脱氟脱钙系统设备
设计能力:5t/h MVR蒸发系统、7t/h MVR蒸发系统
客户单位:重庆中明硕清再生资源综合利用有限公司
设计单位:长运娱乐 — 大舞台,有梦您就来! cyyl
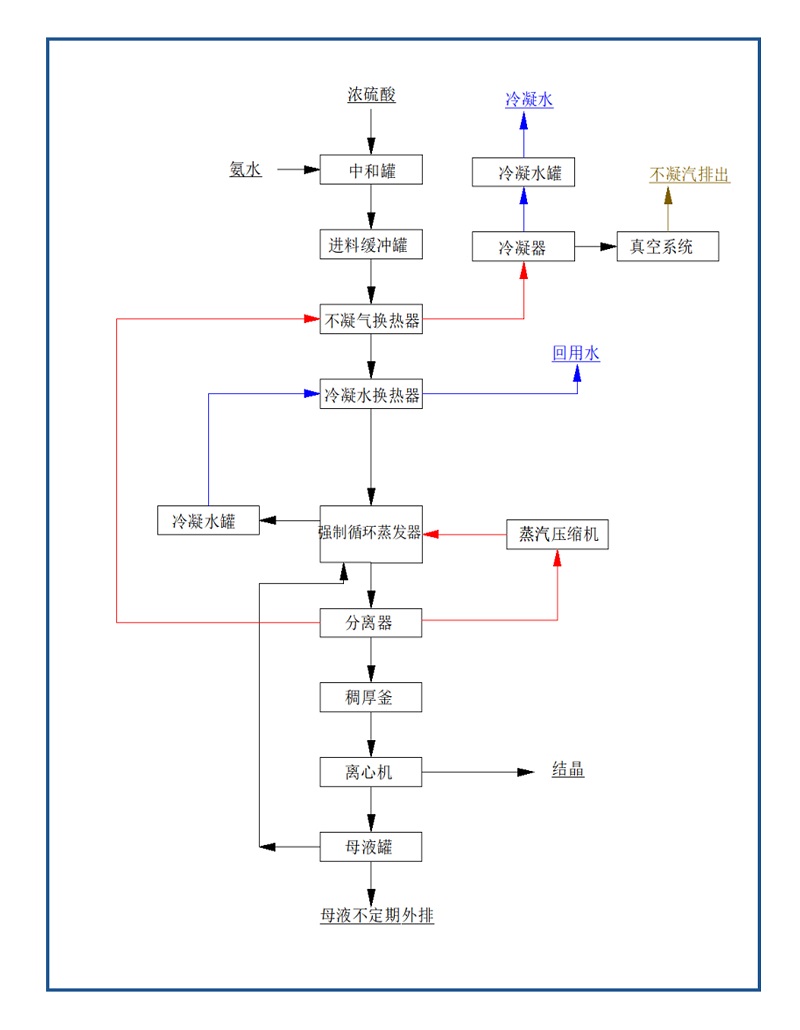
硫酸铵蒸发系统
本项目利用氨水和硫酸连续中和反应制成硫酸铵溶液,制成的硫酸铵溶液与少量环保产硫酸铵溶液混合缓存后进MVR蒸发结晶处理,离心处理后产出硫酸铵结晶料。从氨水槽出口和浓硫酸槽出口到从MVR蒸发器进料口到离心机出料口之间的所有设备、管路、自控,包含设备设计、制造加工、采购、安装及调试(含氨水与硫酸反应制备硫酸铵)。
硫酸铵MVR蒸发器水质成分
硫酸铵来自于本项目自产的氨水(浓度约12%),和浓硫酸连续反应制成硫酸铵溶液,硫酸铵浓度约30%(wt),考虑浓度在20%~40%(wt)波动适应性,温度常温。
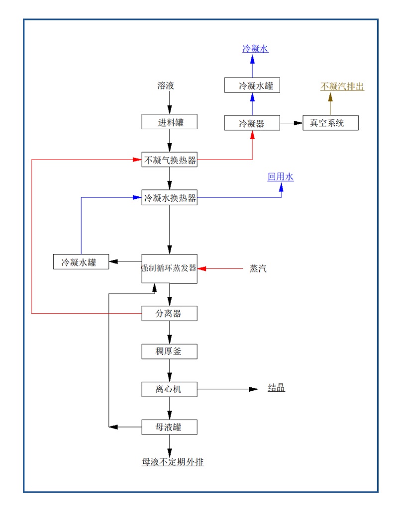
混盐蒸发系统设备
从MVR蒸发器进料口到离心机出料口进之间的所有设备、管路、自控,包含设备设计、制造加工、采购、安装及调试。乙方考虑蒸发结晶循环一定程度氟离子富集偏高后母液定期外排至我方浓盐水处理工序。乙方考虑蒸发结晶一定时间后母液外排一部分杂盐(难以蒸发的杂质)。
混盐MVR蒸发器水质成分
浓盐水:盐含量浓度约为10-18%,其中氯化钠约70~90%,氯化钾约10~30%,盐水pH≥10,温度60~80℃。
盐水中含有氨的存在,是氮化铝与水反应生成的氨气,反应过程未添加其他氯化物,氨氮总含量正常含量0.2%,蕞高不超过1%。
盐水中存在氟离子,经脱氟脱钙处理,F-含量不超过30mg/L。
脱氟脱钙系统设备
浓盐水处理前水质情况
浓盐水处理前:Q =8~10t/h。盐含量浓度约为10-15%,其中氯化钠约70~90%,氯化钾约10~30%,盐水pH值7.5~10,温度60~80℃。盐水中悬浮物约1000~3000mg/L。盐水中含有氨的存在,氨氮总含量正常状态约0.2%,蕞高不超过1%。盐水中存在氟离子,氟离子浓度100~500mg/L,极端情况下氟离子浓度约1000mg/L。
硫酸铵蒸发系统
工艺流程图

混盐蒸发系统设备
工艺流程图

脱氟脱钙系统设备
工艺流程图




广东长运娱乐MVR蒸发器是一种主要应用于制药行业的新型高 效节能蒸发设备,该设备采用低温与低压汽蒸技术和清洁能源为能源产生蒸汽,将媒介中的水分离出来,是国际先 进的蒸发技术,是替代传统蒸发器的升级换代产品。MVR蒸发器不同于普通单效降膜或多效降膜蒸发器,MVR为单体蒸发器,集多效降膜蒸发器于一身,根据所需产品浓度不同采取分段式蒸发。
广东长运娱乐MVR蒸发器100%循环利用二次蒸汽的潜热,大大减少了能源消耗,运行成本低;取消了循环冷却水系统供应系统;结构紧凑,占地面积小;特别适合于小空间建设;自动化程度高,完全采用自动控制。已成功应用于危废行业、锂电池行业、化工行业、生物发酵行业、制药行业等工业污水零排放领域。
MVR蒸发技术应用范围包括蒸发浓缩;蒸发结晶;低温蒸发。MVR蒸发系统100%循环利用二次蒸汽的潜热,大大减少能源消耗。取消了循环冷却水系统供应系统,结构紧凑,占地面积小,特别适合于小空间建设。与传统蒸发器性能比较,具有待处理物料的适应范围广,可以连续和间歇出料;体积小移动性强;热效率高,功耗低,无污染;一体多效,节省制造成本;自动化程度高、运行成本低等特点。

服务热线
020-85681020(华南)
邮箱:market@hongsiang1683.com
联系人:周经理19924390438
研发中心:广州市番禺区番禺大道北555号天安总部中心1号楼9层
生产基地:广东省韶关市浈江区狮塘路39号

扫一扫,关注长运娱乐