手 机:19924390438
邮 箱:market@hongsiang1683.com
电 话:020-85681020(华南)
网 址:hongsiang1683.com
地 址:广州市番禺区番禺大道北555号天安科技园

废水“零排放”是指工业废水经过重复使用后,将这部分含盐量和污染物高浓缩成废水全部(99%以上)回收再利用,无任何废液排出工厂。水中的盐类和污染物经过浓缩结晶以固体形式排出厂送垃圾处理厂填埋或将其回收作为有用的化工原料。
在工业废水零排放处理系统中,MVR蒸发系统性能的长期稳定运行是必不可少的。

MVR蒸发器正常运行过程中,物料蒸发产生低温的二次蒸汽,经过压缩机的压缩,压力和温度得以升高,热焓随之增加,被送到蒸发器的加热室当作加热蒸汽即生蒸汽使用,使料液维持蒸发状态,而加热蒸汽本 身将热量传递给物料本身冷凝成水。这样,原来要废弃的蒸汽就得到了充分的利用,回收了潜热,又提高了热效率。
其工作过程是低温位的蒸汽经压缩机压缩,温度、压力提高,热焓增加,然后进入换热器冷凝,以充分利用蒸汽的潜热。除开车启动外,整个蒸发过程中无需生蒸汽。

广东长运娱乐拥有专业技术团队70余人,超过10年的工程经验和业绩。广东长运娱乐通过掴家级高新企业认证、生产许可证、以及拥有环保工程和机电安装工程专业承包二级资质。
广东长运娱乐已为宁德时代、黄冈TCL、广汽集团、东莞米亚精密、广东新盈信、长盈精密、韶关鹏瑞、江门新财富、肇庆新荣昌、陕西新天地、中化环境、蓝思科技、天津海淡所、湖南永清环保、陕西环保产业集团、陕煤集团、久泰集团、成都美富特集团、四川TCL海能、重庆中明、佛山兴发、河源金宇、惠州凯中精密等200+国内事业单位的工业污水提供蒸发浓缩(结晶)系列产品的销售及BOT运营服务。经过多年的技术迭代及市场验证,广东长运娱乐蒸发浓缩(结晶)系统节能,运营成本低,产品和服务受到客户的一致好评。
以宁夏平罗废水资源化 | 10000t/d的工业废水零排放项目为例,广东长运娱乐根据客户自身物料情况提供专业的工业废水零排放解决方案。
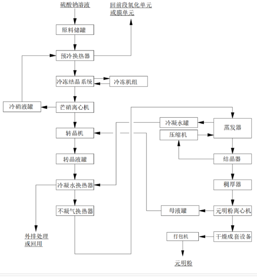
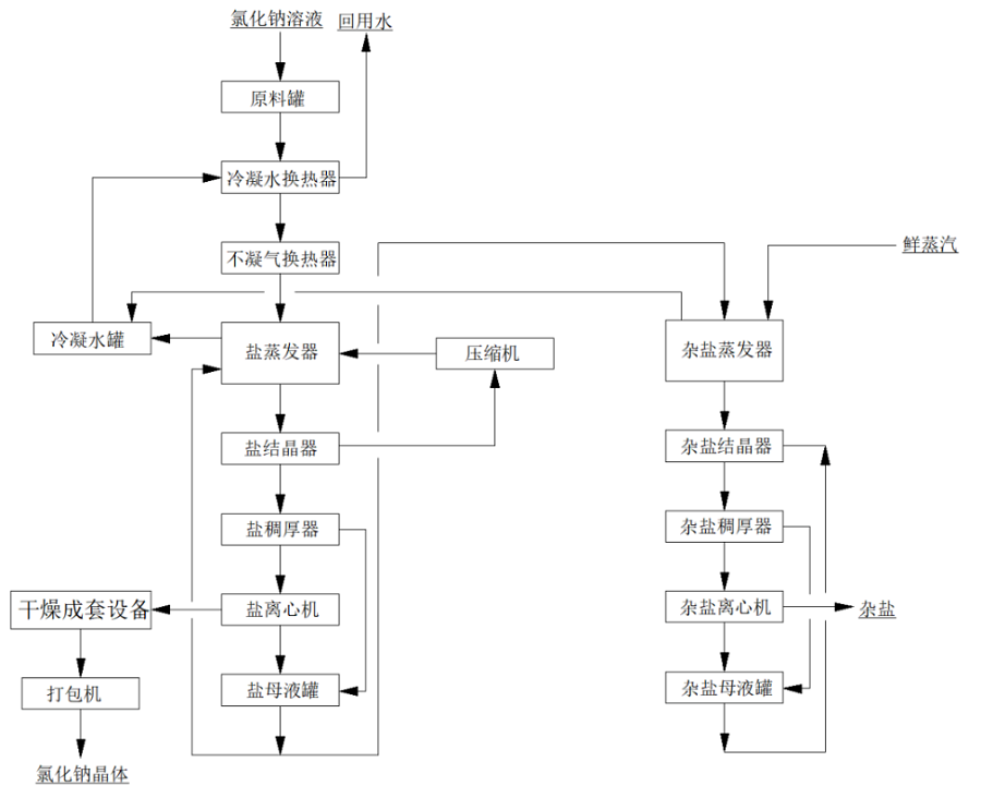
该项目硫酸钠溶液采用强制循环冷冻结晶+MVR强制循环蒸发+热结晶的工艺;氯化钠采用MVR强制循环蒸发+热结晶+母液蒸发结晶的工艺;
其中,氯化钠的母液蒸发装置兼容硫酸钠系统的母液处理,同时,兼容硫酸钠系统中溶液浓度不足或比例不平衡时,无法使用冷冻系统产出产品盐时的全溶液蒸发处理,以杂盐的方式产出。
由于两种废水中含有较高的氯离子,有腐蚀性,对一般材料腐蚀严重,故本方案中硫酸钠冷冻结晶与物料接触部分采用316L材质,蒸发结晶系统采用,氯化钠与物料接触部分的材质均选用TA2,二次蒸汽管道,不凝汽管道选用316L,冷凝水管道材质选择316L,生蒸汽管道采用Q235B,以满足工艺需求且达到蕞大性价比。
项目简介

项目名称:宁夏平罗废水资源化项目
设备名称:长运娱乐MVR、双效蒸发系统
设计能力:10000t/d的工业废水零排放项目(三套广东长运娱乐蒸发系统)
客户单位:德泓红崖子园污水处理有限公司
设计单位:长运娱乐 — 大舞台,有梦您就来! cyyl
01
水质情况

基础数据分析
1、硫酸钠蒸发系统中水溶液主要含盐约172.7g/L,要求冷冻结晶提纯硫酸钠,芒硝蒸发浓缩结晶,分离硫酸钠。设计每小时处理4m3/h(密度1.15g/ml,4.6t/h),进水含盐量16%,其中硫酸钠10.6%,氯化钠4%,冷冻芒硝结晶量为:760kg/h,冷冻母液量为3.64t/h;芒硝热融解,蒸发量425kg/h,硫酸钠产品为335kg/h;冷冻母液返回前端钠滤膜进行处理。
2、氯化钠蒸发系统中水溶液主要含盐约119.8g/L,要求蒸发结晶得到氯化钠产品。设计每小时处理4m3/h(密度1.1g/ml,4.4t/h),进水含盐量11%,其中氯化钠9.8%,硫酸钠0.42%,MVR蒸发量3640kg/h,氯化钠产品为321kg/h;外排到杂盐蒸发的母液量为440kg/h,蒸发水量为370kg/h,杂盐量为163kg/h。
进水技术要求
指标 | 废水 |
PH | 6-8 |
SiO2(mg/l) | ﹤50 |
F-(mg/l) | <5 |
Ca2+(mg/l) | 30 |
Mg2+(mg/l) | 30 |
02
系统工艺流程图
硫酸钠系统

氯化钠系统

广东长运娱乐MVR蒸发技术应用范围包括蒸发浓缩;蒸发结晶;低温蒸发。MVR蒸发系统100%循环利用二次蒸汽的潜热,大大减少能源消耗。取消了循环冷却水系统供应系统,结构紧凑,占地面积小,特别适合于小空间建设。与传统蒸发器性能比较,具有待处理物料的适应范围广,可以连续和间歇出料;体积小移动性强;热效率高,功耗低,无污染;一体多效,节省制造成本;自动化程度高、运行成本低等特点。



长运娱乐 — 大舞台,有梦您就来! cyyl 是一家专业从事蒸发浓缩(结晶)系统成套设备业务的国家高新技术企业。秉承“以客为先,利他共生”的经营理念,以“深耕蒸发技术,服务废水零排放,专注资源化利用,助力双碳目标”为愿景,以“感恩, 诚信, 利他”为价值观,始终专注于蒸发技术产品的研发、设计、制造、安装、调试,具备核心的技术团队。


广东长运娱乐拥有蒸发结晶技术专利30+项、自主知识产权10+项、已申请专利20+项、已授权发明专利10+项。
广东长运娱乐通过掴家级高新企业认证、生产许可证、以及拥有环保工程和机电安装工程专业承包二级资质。







广东长运娱乐主要研制用于危废、锂电池、化工、食品、制药、生物发酵、电镀、印染、环保水处理等行业废水治理的大型蒸发浓缩结晶设备,主营产品包括:MVR蒸发器(包含撬装MVR)、多效蒸发器、母液干化蒸发器、印染丝光淡碱MVR/多效蒸发系统。将简单的环保治理、达标排放上升为环保治理加综合利用,将废水中的氯化铵、氯化钾、硫酸铵、硫酸钾、磷酸盐等回收制成复混肥料;将废水中的钼、镍、铜、锗、锑、金等贵重金属回收再利用、将蒸发器应用到传统高耗能化工产品如硫化碱、氯化钴、氯化钙、氯化镁、氯化钠、硫酸锰、硫酸锌、硫酸镍等生产中。级大的降低蒸汽能耗,为企业节省运营成本,提高市场竞争力。


广东长运娱乐韶关工厂-广东省内蕞大的蒸发器生产基地

服务热线
020-85681020(华南)
邮箱:market@hongsiang1683.com
联系人:周经理19924390438
研发中心:广州市番禺区番禺大道北555号天安总部中心1号楼9层
生产基地:广东省韶关市浈江区狮塘路39号

扫一扫,关注长运娱乐